آرشیو مطالب : صفحه ی ۱۳۳

كار و خدمت

گزارش كاروخدمت؛

احیای ۲ و نیم هزار واحد راکد در یک سال

احیای ۲ و نیم هزار واحد راکد در یک سال
وزیر بهداشت اعلام كرد

وضعیت بالای مصرف سیگار در کشور

وضعیت بالای مصرف سیگار در کشور
اجاره ده؛

اجاره میز و صندلی کنفرانسی

اجاره میز و صندلی کنفرانسی
گزینه پیشنهادی وزارت تعاون:

بیمه پایه تامین اجتماعی را برای آحاد مردم فراهم خواهیم کرد

بیمه پایه تامین اجتماعی را برای آحاد مردم فراهم خواهیم کرد
وزیر بهداشت:

پدیده کرونا هنوز برایمان علامت سوال است

پدیده کرونا هنوز برایمان علامت سوال است

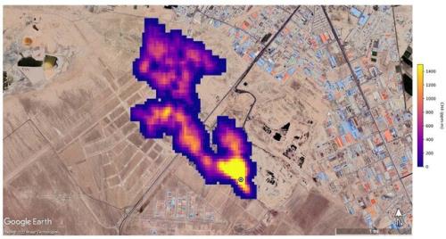
واکنش محیط زیست به گزارش ناسا در رابطه با توده گاز متان در جنوب تهران

واکنش محیط زیست به گزارش ناسا در رابطه با توده گاز متان در جنوب تهران

وضعیت سهام عدالت جاماندگان به کجا رسید؟

وضعیت سهام عدالت جاماندگان به کجا رسید؟
معاون وزیر راه و شهرسازی خبر داد

آغاز گام دوم نهضت مسکن در شهرهای جدید

آغاز گام دوم نهضت مسکن در شهرهای جدید
مرتضوی:

۷۰۰ هزار فرصت شغلی در کشور بوجود آمد

۷۰۰ هزار فرصت شغلی در کشور بوجود آمد
در نیمه نخست ۱۴۰۱؛

بیش از ۸۳۳ هزار نفر در کشور آموزش مهارتی دیدند

بیش از ۸۳۳ هزار نفر در کشور آموزش مهارتی دیدند
پربیننده ترین ها
پربحث ترین ها
جدیدترین ها

كاروخدمت

خدمت در محل شما ؛ کار و خدمت، همراه شما در مسیر یافتن بهترین خدمات در شهر است

karokhedmat.ir - تمام حقوق سایت كاروخدمت محفوظ است
بیمه اشتغال تولید