واکنش محیط زیست به گزارش ناسا در رابطه با توده گاز متان در جنوب تهران

واکنش محیط زیست به گزارش ناسا در رابطه با توده گاز متان در جنوب تهران به گزارش کاروخدمت، معاون دفتر مدیریت پسماند سازمان حفاظت محیط زیست ضمن توضیح در رابطه با گزارش ناسا در خصوص وجود توده گاز متان بر فراز سایت پسماند آرادکوه در رابطه با ضرورت جایگزینی مجدد این سایت اظهار داشت: مکان یابی جدید این سایت باید در اولویت قرار بگیرد.



به گزارش کاروخدمت به نقل از ایسنا، درپی انتشار گزارشی از جانب ناسا در خصوص وجود توده گاز متان بر فراز سایت پسماند آرادکوه پیام جوهرچی - معاون دفتر مدیریت پسماند سازمان حفاظت محیط زیست - در گفت و گو با ایسنا، در واکنش به این گزارش اظهار نمود: مراکز دفن قدیمی قطعا قابلیت دفع گاز متان را دارند و نمی توان این مورد را حاشا کرد. در کشورهای پیشرفته برای طراحی محل دفن پسماند استحصال گاز دارند تا بعنوان یک منبع انرژی از آن در نیروگاه ها استفاده نمایند.

وی اضافه کرد: ما از دو سال قبل دستورکار طراحی محل دفن زباله را به این شیوه ابلاغ کردیم که باید محل دفن های زباله جدید و برپایه ضوابط و دستورالعمل ابلاغی سازمان محیط زیست ساخته شوند. به عبارتی لوله گذاری هایی برای خروج گاز متان و استحصال انرژی از متان صورت بگیرد. اگر این کار صورت گیرد چنین مواردی رخ نمی دهد.

جوهرچی تصریح کرد: محل دفن زباله های ما قدیمی هستند، به صورتی که ۶۰ تا ۷۰ سال از زمان راه اندازی آنها گذشته است و تاسیسات لازم برای استحصال گاز از آنها وجود ندارد.

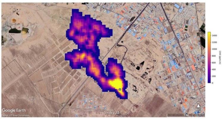
معاون دفتر مدیریت پسماند سازمان حفاظت محیط زیست عکس ناسا در رابطه با وجود گاز متان بر فراز سایت آرادکوه اظهار نمود: حجم مشاهده شده در آن مکان مشکوک است. شاید عکس در لحظه ای که باد غالب به صورت عمودی وزیده، گرفته شده باشد چونکه در بیشتر مواقع باد افقی می وزد.

وی همینطور در رابطه با ضخامت توده - نزدیک به پنج کیلومتر - گفت در رابطه با ضخامت توده فرصت دهید تا بررسی نماییم.

جوهرچی ضمن اشاره به نامه های مختلف اداره کل محیط زیست استان تهران به شهرداری شهرستان ها برای مدیریت گازهای متان استخراجی اظهار داشت: متاسفانه تابحال شهرداری ها اقدام خاصی انجام نداده اند این در حالیست که وظیفه اصلی برعهده شهرداری ها است.

وی افزود: چندین عامل می تواند سبب رخ دادن چنین پدیده ای در جنوب تهران و سمت آرادکوه شود. شاید تنها آرادکوه سبب این اتفاق نباشد بلکه گاوداری های عمده در منطقه می تواند مزید بر علت شده باشند.

معاون دفتر مدیریت پسماند سازمان حفاظت محیط زیست در پاسخ به این پرسش ایسنا که آیا در ایران امکان استفاده از گاز متان را داریم، اظهار داشت: از متان مانند دیگر گازها میتوان بعنوان یک منبع انرژی بهره برد البته اگر واقعا مدیریت شود.

وی اضافه کرد: اقداماتی در آرادکوه و حلقه دره کرج انجام شد و قرار بود شرکت هایی بعد از لاین گذاری و لوله گذاری گاز استحصال کنند اما به نتیجه نرسید. اصلی ترین عامل ارزان بودن حامل های انرژی در کشور است به صورتی که اصلا قابلیت خرید و فروش و جنبه اقتصادی ندارند.

جوهرچی در ادامه در رابطه با لزوم ساماندهی هرچه سریع تر زباله ها در تهران توضیح داد: این لزوم احساس می شود اما یک مبحث بین بخشی است البته تاحدودی درحال رخ دادن است اما با شرایط مطلوب فاصله داریم. معضل پسماند تنها در مرحله دفن نیست بلکه باید از آغاز چرخه شروع نماییم. اصلاح تفکیک از مبدأ و بازیافت سبب می شود که حداقل پسماند به مراکز دفن برسد و در نهایت پسماندها جزئی می شوند و مراکز دفن با پسماندهای حجیم در مدت زمان کم پر نمی گردد.

وی تصریح کرد: اقداماتی انجام شده اما اصلاح زمان بر است. اتفاقاتی که در ۵۰ تا ۶۰ سال رخ داده را نمی توان در دو روز حل کرد.

معاون دفتر مدیریت پسماند سازمان حفاظت محیط زیست دریاره تبعات بهداشتی و زیست محیطی انتشار غیراستاندارد گاز متان در تهران اظهار داشت: اداره کل محیط زیست استان تهران همینطور بخش کیفیت و هوا در سازمان محیط زیست باید در رابطه با این مورد نظر دهند اما من بیشترین تأثیر گاز متان را بر گرمایش زمین می دانم. در ارتفاع بالا امکان اشتعال متان خیلی کم است بدین جهت شاید تبعات کمتری به لحاظ سلامتی داشته باشد اما از نظر زیست محیطی باید مدیریت شود و این کار هم وظیفه شهرداری ها است.

وی در ادامه در رابطه با ضرورت انتقال سایت آرادکوه اظهارکرد: در دولت دوازدهم از جانب رئیس جمهوری وقت دستور انتقال آرادکوه داده شد چونکه آرادکوه به لحاظ پدافند غیرعامل نیازمند جایگزینی و مکان یابی مجدد است اما در رابطه با این مورد که آرادکوه در مکان نامناسبی راه اندازی شده بعنوان یک کارشناس معتقدم شهر به سمت آرادکوه رفته است و نه آرادکوه به سمت شهر.

معاون دفتر مدیریت پسماند سازمان حفاظت محیط زیست اضافه کرد: آرادکوه روی آبخوان ها قرار ندارد تا شیرابه آن وارد آبخوان ها شود. بدین جهت شاید کمتر نقطه ای می توانست پذیرای این مقدار فشار برای انتقال شیرابه باشد.

به عبارتی آرادکوه مکان یابی بدی نبوده اما برای ۴۰ تا ۵۰ سال قبل و الان حتما باید مکان یابی مجدد صورت بگیرد.

جوهرچی در انتها به اصلی ترین مشکل مکان یابی جدید و جایگزینی آرادکوه اشاره نمود و اظهار داشت: در شهر تهران حدودا روزانه ۷۰۰۰ تن پسماند تولید می شود که تنها ۵۵۰۰ تن ورودی آرادکوه است. بدین جهت انتقال این سایت هزینه های حمل و نقل بسیاری دارد. شهرداری ها هم بنابراین تابحال ملاحظاتی انجام داده اند اما مکان یابی جدید این سایت باید در اولویت قرار بگیرد.

به گزارش کاروخدمت به نقل از ایسنا، شنبه (۷ آبان ماه) ناسا گزارشی در خصوص تشکیل ابر پنج کیلومتری گاز متان در جنوب تهران بر فراز آرادکوه منتشر نمود که محمدمهدی عزیزی - مدیرعامل سازمان مدیریت پسماند تهران - در واکنش به خبر انتشار یافته اظهار داشت: این مورد صرفاً در حد یک گزارش خبری انتشار یافته و پرسش ما از دانشکده محیط زیست دانشگاه تهران و محیط زیست تهران با این پاسخ مواجه گردید که هنوز به صورت مکتوب از دستگاههای بالادستی در این خصوص چیزی منتشر نشده و این مساله تنها در حد یک خبر است که احتیاج به بررسی دارد. ما اقدامی که در کهریزک باعث تولید گاز متان شود انجام نداده ایم البته بحث پسماند تر در مجموعه آرادکوه وجود دارد که هوادهی برای آن صورت می گیرد اما اقدامی که گاز متان در این مجموعه تولید نماید، ما نداشته ایم.




1401/08/09
08:39:25
5.0 / 5
559
تگهای خبر: استاندارد , اقتصاد , بازی , تولید
این مطلب را می پسندید؟
(1)
(0)
X
تازه ترین مطالب مرتبط
نظرات بینندگان در مورد این مطلب
نظر شما در مورد این مطلب کاروخدمت
نام:
ایمیل:
نظر:
سوال:
= ۷ بعلاوه ۵
پربیننده ترین ها

پربحث ترین ها

جدیدترین ها

كاروخدمت

خدمت در محل شما ؛ کار و خدمت، همراه شما در مسیر یافتن بهترین خدمات در شهر است

karokhedmat.ir - تمام حقوق سایت كاروخدمت محفوظ است
بیمه اشتغال تولید